摘 要
分析了高速公路施工中加筋挡土墙的施工工艺以及施工中容易出现的问题,对如何加强 加筋挡土墙的施工质量控制进行了探讨。
加筋挡土墙 施工工艺 质量控制
随着我省公路建设的飞速发展,加筋挡土墙以其显著的技术 经济效益,在高等级公路项目中越来越多地得到推广和应用。在 同三高速公路日照段疏港连接线合同段中,有两处典型路段就采 用了加筋挡土墙这种路基防护型式。本文结合施工实际,对如何 做好加筋挡土墙的施工质量控制进行了探讨。
1 加筋挡土墙的设计
1.1加筋挡土墙的采用
疏港连接线是连接同三线和日照港的重要路段,是同三线日 照段工程项目的重要组成部分,按照一级公路标准设计,有两处 路段采用了加筋挡土墙这一路基防护型式。一处是K3+030—K3+920段内侧的中央分隔带挡墙,该路段位于北京路互通立交 区,路基平均高4.5米。因该路段与市区道路重合,原道路的中 央分隔带内已放置各种管道、管线,为保护和维修方便,中央带 之上不能再填筑土方,故采用了加筋挡土墙;另一处是K6+010 —K6+250段坡脚,该段位于一大水塘边部,此水塘深约20米, 常年积水,设计单位通过对成本、稳定、美观等方面的论证分 析,最后对靠近水塘侧的路基坡脚采用了加筋挡土墙的防护型 式,挡土墙平均高13米。
1.2结构型式及计算指标
挡墙采用路肩式加筋土结构,现浇C30砼条形基础,预制安装C30钢筋混凝土面板,加筋带采用CAT30020C钢塑复合拉 筋带的技术指标为计算依据,填料挡墙上部采用碎石土(其技术 指标应满足r=19.5KN/M3,ф>35o )。对于浸水部分挡墙填料要求采用砂砾土或碎石等透水性填 料(其技术指标应满足ф>37o)。
2 加筋挡土墙的施工
加筋土挡墙施工应严格执行《公路加筋土工程施工技术规 范》、《公路路基施工技术规范》和设计要求。施工前,技术人员 应充分理解设计意图,熟悉设计图纸,严格按图施工。
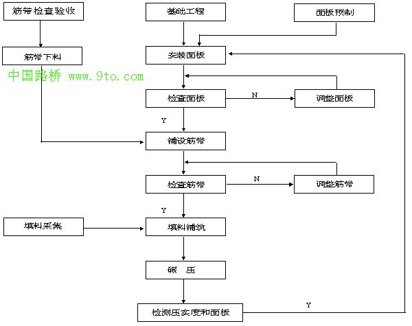
2.1加筋挡土墙的一般施工工艺流程图如下:
2.2施工操作及质量控制
2.2.1基础施工
施工前要挖除地表种植土和高液限粘土,持力层为风化砂岩 或满足设计承载力的地层。基础开挖深度大于50cm。如果施工时 发现地质情况变化较大,应及时与设计单位联系,以便作出相应 的处理措施。基坑开挖后应进行整理和夯实,不满足设计承载力 时应进行处理。
2.2.2面板预制
墙面板预制必须采用钢模板,对钢模及底板要经常检查及 维修,清除模板上的砼残留物,每次都要刷脱模剂后再预制,以 保证预制面板光洁平整,达到设计精度要求。面板预留的穿筋孔 要保证圆滑。
为保证混凝土的质量,应采用机械振捣,如表面粗糙无浆, 可用相同灰砂比的水泥砂浆对表面作收光处理,使之平整美观。
面板的检查标准为:强度合格;边长误差不大于±5mm或边 长的0.5%;两对角线误差不大于 10mm或最大对角线长的0.7%; 厚度误差在+5mm~-3 mm之间;表面平整度误差不大于4mm或长(宽)的0.3%。穿筋孔无明 显偏差,且易于穿筋。不符合上述标准的面板严禁使用。
2.2.3面板的安砌
1) 安装第一层面板前,应在干净的条形基础顶面,准确划出面板外缘线,曲线段应适当加密 控制点。然后在确定的外缘线上定点并进行水平测量,按板长划 线分割、整平板基座。
2) 安装面板可从墙端和沉降缝两侧开始,采用适当的吊装设备或人工抬运,吊线安装就位。 安装时单块面板倾斜度一般可内倾1%左右,作为填料压实时面板在侧向压力作用下的变形值。任何情况下严禁面板外倾。
3) 面板安砌时用M5水泥砂浆砌筑调平。除排水缝外,水平及竖缝内侧均全部勾缝处理,板 外侧应简单勾缝、保持整洁。排水缝一般每3米设置一道,用干 砌的竖缝代替。同层相邻面板水平误差不大于10mm,当缝宽较 大时,宜用沥青软木进行填塞。安装缝应均匀、平顺、美观。并 不得在未完成填土作业的面板上安装上一层面板。严禁采用在板 下支垫碎石或铁片的方法调整水平误差,以免造成应力集中,损 坏面板。
4) 每层面板的填料碾压稳定后,应对面板的水平和垂直方向用垂球或挂线检查,以便及时校 正,防止偏差积累。每安装2~3层面板应全面检查一次安砌质量, 超过规定者须及时纠正。检查项目包括轴线偏差、垂度或坡度、平整度、面板破损情况、相邻面板高 差、板缝宽和最大宽度等。
2.2.4拉筋带铺设
1) 拉筋带的选用。拉筋带应采用CAT30020C钢塑复合拉筋带,筋带表面应有粗糙花纹,单 根破断拉力不小于9KN,破断延伸率不大于2%,每吨长度约 12000m。产品应附有厂家的送检报告,其破断拉力和延伸率应 符合设计要求,同时该产品应有良好的抗老化性能,其抗老化性 能应经过国家法定的检测单位检测并有检测报告。
拉筋带应按规定进行检查,检查结果必须符合设计标准。
2) 拉筋带下料。应根据包装规格及整个工点的各断面拉筋设计长度统筹提前安排,合理下 料,避免边铺边下料,以免造成加筋材料的浪费或人为随意性造 成尺寸误差。
筋带的铺设采用一根筋带穿过穿筋孔分成等长两股的形式, 因此每根筋带的下料长度应为该结点处筋带的设计长度乘2再加 上300~500mm富余(作为拉筋穿过孔时所占长度)。
3) 拉筋带铺设。筋带应按设计的长度和根数铺设在有3%横向侧坡的平整压实填土上(使筋 带端比前端高5~10cm)。筋带应拉直、拉紧、不得有卷曲、扭结。 筋带应尽量垂直于墙面并呈扇型、辐射状均匀敞开,并尽量分 布均匀,应有至少2/3的长度不重叠。
加筋带铺设时,边铺边用填料固定其铺设位置。先用填料在 筋带的中后部成若干纵列压住加筋材料,填料的多少和疏密以足 以能固定住筋带的位置为宜,再逐根检查,确保拉直、拉紧,然 后按设计摊铺填料。
每层筋带铺设后都要进行检查验收,检查内容包括筋带铺设 的长度、根数、均匀程度、平整度、连接方式、与面板连接处的 松紧情况等。
2.2.5 填料摊铺
1) 填料的采集。加筋体填料应在土体各项性能技术指标满足设计要求(ф>35 o)的采集场采集,无论何种情况都要对准备采集的填料进行土工试验,以保证 其内磨擦角、比重等各项指标符合设计要求。填料应级配均匀, 最大粒径不得大于15cm,且最大粒径块体的总含量不得大于 15%。
2) 填料的摊铺。填料可采用机械、人工相结合的方式进行摊铺。当采用机械摊铺筋料时,必 须辅以人工作业。人工作业就是用人工就近将填料搬运和摊铺在 拉筋带上。当用推土机摊铺填料时,拉筋带上的填料覆盖厚度不 小于20cm。未压实的加筋体,一般不允许运输车辆在上面行驶; 若需临时行驶,则填料厚度不得小于30cm,同时其车速不得大 于5km/h,并不准急刹车,以免造成拉筋带的错位。
填料的每层摊铺厚度可根据填料种类,压实机具等确定,并 不得大于30cm。
2.2.6碾压
压路机应选用振动式压路机或光轮压路机,严禁用单足碾。 距面板1.0mm范围内及拐角处严禁用重型机械碾压,宜用5t以 下压路机或振动夯等轻型机械压实。
填料碾压时应先从筋带长度的二分之一处开始,向筋带尾部 碾压,然后再从二分之一处向墙边碾压。碾压时压路机运行方向 宜垂直于筋带,且下一次碾压的轮迹与上一次碾压轮迹重叠的宽度应不小于轮进的1/3。第一遍宜慢慢轻压,以免拥土将筋带推 起或错位,第二遍以后可稍快并重压。每次应碾压整个横向碾压 范围内,再进行下一遍碾压,碾压的遍数以达到规定的压实度为 准。压路机不得在未经压实的填料上急剧改变运行方向和急刹 车。
加筋体每层碾压完成后进行压实度检查。检测点数按每 500 m2或每 50m长工程段不少于3个点为宜。检测点应相互错开,随机选定,面板后1米范围内至少 有1个检测点(每500m2或每 50m长)。压实度要求为:距面板1.0米范围内的压实度不小于90%, 其余范围内的压实度不小于95%。
3 应注意的几个问题
3.1 拉筋带在运输、保管、加工中应尽量防止阳光照射,筋带铺设 时尽量缩短暴露时间,及时用填料覆盖,施工时暴露总时间不得 超过8小时。
3.2基础和墙体及压顶应按10米左右分段,分段处缝宽20mm,用 沥青木丝板嵌满缝。每一分段基础顶面应位于同一水平面上。
3.3面板排水缝处应挂贴滤水土工布(规格为300g/m 2),在条形基础上应向墙内平铺至少50mm并随面板升高而逐渐向上挂贴, 挂贴时一定要紧贴面板。
3.4 加筋体后的回填料与加筋体同步进行,压实度不低于95%。
3.5做好施工现场的排水工作,遇到降雨天气应采取适当措施将 水迅速排走或将施工现场进行遮盖。
3.6各道工序须经有关部门验收合格后方可进行下道工序施工, 并做好施工的验收记录。
