ATP国产化开发项目区域控制中心子系统
摘要 :本文介绍了ATP国产化开发项目——区域控制中心子系统的系统设计,设备组成和系统特点及安全保证措施。关键词:区域控制中心、联锁、ATP超速防护、故障安全
随着我国城市地铁和轻轨建设项目的日益增加,项目造价越来越成为制约城市轨道交通发展的突出问题,作为降低造价的一种手段——部分进口系统的国产化成为国家积极倡导并支持的项目,地铁ATP国产化正是在这样的背景下立项实施的。
ATP列车超速防护系统是地铁信号系统的重要组成部分,它担负着保证地铁列车运行安全的任务。目前,在已建设的地铁项目中,ATP系统基本处于全部进口的状态,国内还没有一套完整、完善的系统与进口产品抗衡。根据国家计委《关于组织实施城市轨道交通设备国产化开发及产业化专项的通知》,ATP国产化项目开发于1999年底到2000年初正式启动。
ATP系统开发包括三个主要部分:
1. 区域控制中心系统——完成对线路运行条件的检查和对地面信号设备的安全控制,并计算对车载系统的ATP编码;
2. 数字轨道电路——实现大容量ATP编码信息的地对车传输;
3. 车载控制系统——接收地面信息,实现对列车的超速防护。
本文将从几个方面对其中的区域控制中心系统进行介绍。
1. 系统设计
1.1. 功能结构
区域控制中心系统设于地铁有岔站,实现对本站及相邻无岔站的联锁和ATP控制,其控制对象包括:道岔、防护信号机、数字轨道电路等。
根据区域控制中心功能,系统可划分为三层的功能结构:
- 操作层:即人机界面,包括车站控制和监测维护,可实现车站控制操作和运行设备的监测;
- 信号安全控制层:
完成联锁逻辑运算、ATP编码运算,对输入/输出设备和数字轨道电路发出安全控制指令;
- 输入/输出控制层:
完成现成设备状态采集,和对继电器接口电路的输出控制,以及轨道电路信息传输。
1.2. 设计容量
区域控制中心控制范围:≤5Km
系统处理周期:200~250ms
数字轨道电路及道岔区段环线数量:≤80个
继电器信息采集数量(数字输入):≤500点
继电器控制数量(数字输出):≤500点
编码信息:≤150bits/每个轨道电路
轨道电路对控制系统传输:包括轨道电路占用表示信息(安全信息)和轨道电路工作状态信息(非安全信息):≤2000bits/每轨道电路柜(8个轨道电路)
与数字轨道的通信周期:200~250ms
通道:冗余光纤通道
接口数量:可连接的相邻控制中心≤3个
通信方式:双方向串行通信
通信周期(传输):200~250ms
1.3.安全性和可用性要求
1. 运算控制主机系统
主机系统必须为冗余系统,确保冗余设备间的同步;保证运算及输出控制的安全性。
2. 输入/输出接口
除常规的软、硬件安全保护措施外,应考虑信号安全控制的特殊性,防止线路故障、操作错误等。
3. 通信接口
采用冗余技术和高可靠的通信协议,并与主机系统和通信软件配合,实现通信的快速、安全传输。
2. 系统设备组成
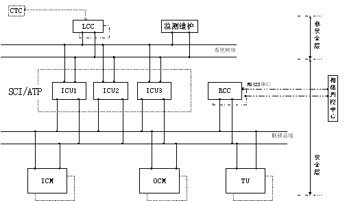
根据系统功能结构和容量及安全性可用性要求,开发研制的硬件系统分为三层结构,即:操作控制层、主机处理层和输入/输出控制层,三层设备之间通过两层不同的网络连接,它们分别是:系统网络和联锁总线。硬件系统结构如下图所示。
符号说明: CTC:集中控制中心
ATP:自动列车超速防护
LCC:本地控制台
RCC:远程通信控制器
ICU:联锁/ATP控制单元
CM:输入控制模板
SCI:信号计算机联锁
OCM:输出控制模板
TU:轨道电路控制单元

图二、硬件系统结构
设备配置:1. 操作控制层:
配置工控主机
控制台采用双机热备,提高系统操作可用性
监测维护设备为单机配置
操作层设备均通过冗余光纤通道连接系统网络
2. 主机处理层:
信号控制专用三冗余主机系统
冗余主机通过冗余端口连接系统网络的主备通道
冗余主机通过冗余端口连接联锁总线的主备通道
3. 输入输出控制层:
双板热备,无扰切换
双板均通过两个端口连接到联锁总线的主备通道
4. 远程通信控制器:
RS422双向串行通信
双板热备,无扰切换
双板均通过冗余端口连接联锁总线的主备通道
冗余通信板均有串口与相邻列控中心通信
3. 系统特点及安全保证措施
3.1. 冗余措施
系统冗余
主机系统采用三冗余结构, 松散耦合的方式, 冗余主机之间双层同步机制:系统同步信号,和系统应用信息同步。其中:同步信号可以使冗余主机的输入和输出同步,从而保证采集信息的一致和输出信号的同步;系统应用信息同步可保证应用计算的同步,在单机不一致时,进行自诊断,故障则报警并停止运算和控制,正常则应用数据重构,之后重新投入工作;如果三机互不一致, 则进入监测状态, 停止输出。
网络冗余
系统的双层网络采用全冗余方式工作,网络连接的各设备均配置冗余的网络接口,工作方式采用热备方式,保证任一网络通道或网络节点的失效,不会导致数据丢失, 系统仍然可以正常工作。
电源冗余
电源模块采用特殊设计,功率大,稳定性好,均实现冗余配置,两个电源并联使用,均流运行,当其中一个故障时,另一个自动承担全部负载。
I/O模块冗余
各种I/O模块采用冗余配置, 带有冗余自动切换机制。
3.2.分散隔离措施
系统实现了所有I/O模块的智能化,将控制有效地分散到各I/O模块,降低主机系统的负担; 并且实现了板级运行状态检测和故障诊断。
采用现场总线技术取代传统的并行总线,使各输入/输出模块的故障被有效地隔离。通道间也提供了隔离措施,清除由于现场地电位差对系统造成的损坏。所有输入/输出模块均带有隔离电路,将通道上的干扰源拒之系统之外,无需另配隔离器。
3.3.快速维修措施
自诊断能力:
系统的所有模板均带有CPU,各板均周期性地进行自诊断。诊断包括: CPU、内存等自检、开关量输出的回读比较自检、网络上每秒进行的各节点的状态检测等。
故障指示:
系统中所有模板及主机上均有运行、故障网络通信和总线通信的指示灯,I/O模块还有通道指示灯等。透过机柜玻璃门各模板运行状态一目了然。
带电插拔功能:
由于采用了特殊保护措施,系统中的主机板和所有模板均可带电拔插,对系统的运行不会产生任何影响。这就保证了系统在某些模板故障时,自动切换到备用板,而维修人员在不影响系统运行的情况实现故障维修。
3.4.主要硬件特点
系统硬件设备的设计充分考虑了安全性、可用性和可靠性的要求,同时兼顾了操作灵活性和标准化、兼容性等方面的要求,符合欧卡设计标准、电磁兼容要求,并具有上电复位,电源监测和手动复位等功能,同时根据系统应用的特殊性,还具有以下特点:
输入采集
- 对输入信号进行脉冲调制,可识别通道线路故障;
- 输入与现场之间采用可靠的光电隔离技术,使模板与现场之间无任何电气联系,增强了系统的抗干扰能力,具有高可靠性和安全性;
- 配备完善的输入故障诊断电路,可以实现板级的在线自诊断功能。
- 对输入信号采用硬件滤波保护和软件滤波处理,增强抗干扰能力,保证数据的正确性。
- CPU采用双看门狗电路监视工作,确保运行异常时系统自动复位。
输出控制
- 完成三个主机输出的3取2表决,并将表决结果返回主机;
- 每个输出通道,均在输出的正负端设置回读检测信号,当通道有错误时,切除本板电源,将故障信息通知主机,并通知备用板投入运行,若备用板也有通道不一致,则双板皆切除电源,故障信息也通知主机;
- 具有混线保护功能:输出模块采用双断法(即现场电源正负输出线均设置控制开关),确保安全继电器线包的任一端因意外搭接现场电源的情况下不能吸合;
- 硬件切换为互锁逻辑,切换逻辑为专用故障安全电路;
- 系统电源过流保护;
- 输出级瞬态过压保护;
- 复位电路(WDT)设置双冗余,确保程序跑飞时能复位CPU并切断输出,避免可能的错误输出。
3.5. ATP安全措施
本系统应用软件以铁道部鉴定的我院微机联锁应用系统为基础, 保留了原系统的故障安全保证措施, 另外重点对新增加的ATP编码模块与系统的结合进行了分析, 并在软件编码上采取了安全防护措施, 另外系统结构设计上充分考虑了新接入的数字轨道电路,也采取了相应的措施,以保证不降低原联锁系统的安全性,具体措施有:
系统措施
- 数字轨道电路与联锁I/O使用不同的总线通道,物理隔离,这样一方面可解决由于数字轨道电路的通信量较大而使通信周期紧张的矛盾;另一方面杜绝了总线上的数字轨道电路与联锁I/O数据之间可能产生的干扰或总线占用冲突;
- 系统总体设计中已充分考虑了节点接入和断开对总线的影响,保证总线上任意节点故障不会影响总线的正常工作;
- 数字轨道电路的总线资源占用,包括节点地址、通信时间段等,由系统统一分配,相互间不会产生冲突;
- 数字轨道电路接收主机的同步指令和控制指令,对控制指令进行三取二表决, 保证输出编码的正确性, 当连续几个周期接收信息错误时, 则导向安全编码输出.
- 数字轨道电路通过总线向主机发送轨道电路占用信息和设备状态信息,数字轨道电路, 由于轨道占用状态参与联锁和ATP编码运算, 所以作为安全信息, 其传输采用了应用编码冗余加传输校验的双重保护措施, 并由系统软件接收处理后统一提供给联锁运算模块和ATP编码模块;
软件措施
- 主机编码软件采用模块化设计, 完全独立于联锁运算;
- 独立缓存区
编码软件使用专用数据缓存区,编码条件每周期从联锁一次获得,独立存储,编码过程中不会与联锁发生任何联系,编码与联锁模块不会向对方的数据缓存区内写入任何信息, 避免了数据被错误改写的可能性;
- 编码条件检查
编码软件在采集信息后,要对影响编码安全的重要信息进行校验,其中主要包括从联锁取得的进路信息,根据对道岔区段的锁闭情况和道岔位置的检查,确认进路的有效性,如不能确认,则按照进路解锁条件处理其发码;
- 编码冗余
在程序和通信中大量采用了编码冗余技术,其中设备编码、状态编码、进路编码与联锁程序一致。编码软件禁止使用条件循环语句,避免条件错误可能导致的死循环现象,保证在系统周期内分配的时间段完成计算并退出;
- 不记忆原则
ATP编码程序采用了不记忆原则,所有动态信息每周期刷新,避免了由于记忆存储可能导致的安全隐患。
- 编码控制连续输出
无论控制编码是否变化,编码控制程序每周期连续输出;中断输出则低频码源倒向安全侧。
4. 系统进展
目前区域控制中心系统已完成室内测试,和与其它系统的联调试验,达到运用要求。
文章出处:中国交通运输协会城市轨道交通专业委员会首届中青年专家论文集
原文作者:黄 蔚(中国铁路通信信号集团公司研究设计院)

